在线视频免费观看,国产麻豆成人传媒免费观看,性夜影院爽黄a爽免费看不卡,柳擎宇权力巅峰全文免费阅读正版

全國服務熱線15166998799

山東德旭達土工材料有限公司銷售各種規格:

當前位置:首頁 > 土工膜

土工膜

糙面土工膜
瀏覽次數:
 產品詳細介紹
一、產品介紹:
土工膜,廣泛應用于垃圾填埋場、路橋工程、隧道涵洞、園林景觀、綠化工程、污水處理等領域"傳統的土工膜因為表面光滑,在實際應用中存在摩擦系數低、與土壤層接觸易滑移,使用過程中尤其是在坡道施工和使用過程中的穩定性不足等弱點,糙面土工膜因為表面粗糙,徹底解決了這個問題。

二、糙面土工膜加工工藝:

糙面土工膜成型工藝主要包括:噴絲加糙法、軋花成糙法、化學發泡成糙法和氮氣加糙法等。

噴絲加糙法是將PE光滑面土工膜預熱,使所需加糙土工膜面層達到熱變形溫度以上,通過特殊的噴塑設備噴絲,將熔融狀塑料絲噴涂在所需加糙的土工膜表面,經過冷卻制得粗糙面層的方法。噴絲加糙法工藝復雜,關鍵技術在于土工膜加糙面的溫度控制、塑料絲的制造及噴涂、光面和糙層絲材質的選擇等。噴絲工藝難度大,糙面質量不穩定,塑料絲在土工膜表面容易脫落,從而降低其防滑性能。噴絲加糙法屬于二次成型,即將光滑面土工膜再一次加工成型,可將壓延成型和吹塑成型工藝生產的光滑面土工膜進行預熱噴絲,得到PE糙面土工膜,也可將預熱和噴絲工序直接添加到土工膜生產線中,以實現PE糙面土工膜的連續化生產。
糙面土工膜
軋花成糙法是將PE光滑面土工膜經過預熱后通過軋花輥軋花,冷卻后形成糙面土工膜的方法。軋花成糙法與噴絲加糙法一樣,屬于二次成型,將光滑面土工膜進行預熱軋花得到PE糙面土工膜,也可將預熱和軋花工序直接添加到土工膜的生產線中,以實現PE糙面土工膜的連續化生產。
糙面土工膜
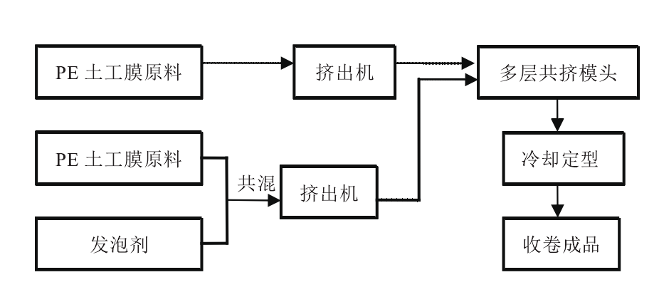
化學發泡成糙法是采用發泡劑發泡,使土工膜表面粗糙的一種方法。在需加糙的土工膜原料中添加化學發泡劑,糙面土工膜的擠出成型模頭為多層共擠模頭,糙面層的發泡劑與PE土工膜原料的共混物以及普通層PE土工膜原料一起進入多層共擠模頭的不同流道,實現同時擠出。在擠出過程中,糙面層由于含有發泡劑,熔體在出模頭的瞬間因氣泡的產生會形成不均勻的粗糙突起,從而形成糙面。
糙面土工膜
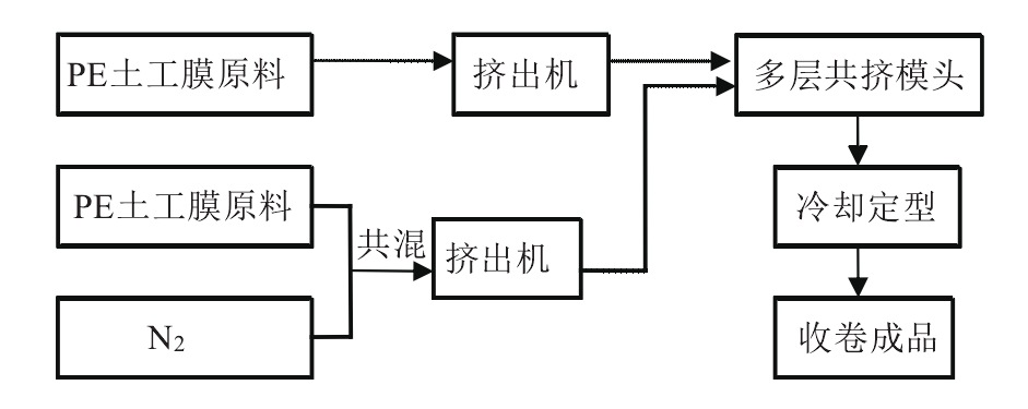
氮氣加糙法與發泡成糙方法類似,糙面層是將發泡劑換成氮氣直接與PE土工膜原料共混,共混后與普通層PE土工膜原料一起進入多層共擠模頭的不同流道,共同擠出成型。氮氣加糙法與化學發泡成糙法一樣,屬于一次成型,可用于吹塑成型工藝連續化生產PE糙面土工膜。
糙面土工膜

三、糙面土工膜生產與展示:

糙面土工膜

糙面土工膜

糙面土工膜

糙面土工膜

糙面土工膜

糙面土工膜


上一篇: 防滲膜批發